欢迎来到上海驰庆机电科技有限公司官方网站!

生产设备UPS安全供电方案

需求分析:

在过去的20年,中国制造\取得了突飞猛进的发展,一跃成为世界一流。近年来中国成为“世界的制造中心”,不少国际品牌纷纷将产品委托国内厂商生产,促进了我国制造业整体水平飞速发展。随着先进生产线的大批量引进,众多制造企业开始纷纷选购UPS产品,提高自身电力安全,提高生产效率,降低生产成本,改善现有作业环境。

工业型UPS电源产品一直都是制造业用户的首选,为众多国际国内著名品牌企业提供产品服务。针对目前我国制造业的现实环境,我们为制造型企业定制了UPS解决方案,大大提高了其电力安全,降低了生产成本,为其保驾护航。

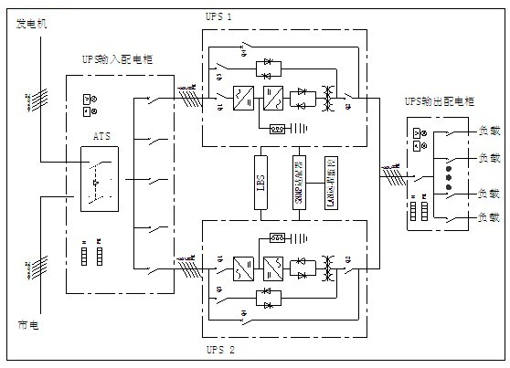
基本配置方案:

选用双母线或冗余并机的供电方案供电。双母线供电系统,有两套独立UPS供电系统(包含UPS配电系统),在任一套供电母线(供电系统)需要维护或故障等无法正常供电的情况下,另一套供电母线仍能承担所有负载,保证生产设备供电,确保生产设备不受影响。冗余并机供电系统,采用UPS冗余并机的方式,提高供电系统的可靠性。

方案优点:

1、可靠性:任何一台UPS出现故障,该台UPS自动退出运行,剩余UPS自动承担全部负载,保障系统正常运行;
2、可扩展性:可按需要随时扩展冗余并机系统,轻松实现N+1冗余并机方式运行;
3、可用性:其中一台UPS出现故障不影响系统运行,无需停机等待修复,有效提高平均无故障时间,最大限度的保护负载正常运行,可用性强。