欢迎来到上海驰庆机电科技有限公司官方网站!

医疗行业UPS安全供电方案

需求分析:

现代医院逐步向综合化发展,功能区复杂,建筑规模庞大,各种先进的医疗设备和机电设备也伴随着医疗技术的进步大量出现。这些变化和发展对医院建筑供配电系统的安全性、可靠性和易维护性提出了更高的要求。医院用电负荷大多为一级和二级负荷,对供电连续性和可靠性要求很高。空调系统设备,是医院主要耗电设备,需要对电能使用重点管理;二类医疗场所对供电连续性和可靠性要求很高,需要全面监视;重要医技检验科设备对电能质量敏感,需要重点关注。

医疗设备UPS电源选型的首要因素是高稳定性和可靠性。医疗设备大多属于精密仪器,电能连续性要求很高,电能质量的优劣决定医疗设备是否能正常运行,尤其大型及特定高、精、尖医疗设备对电能质量要求苛刻。

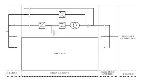
基本配置方案:

大楼内医疗系统采用大型工业级UPS,UPS输入、输出各配置一台配电屏,屏内预留未来扩容空间。UPS自带输出隔离变压器,满足《建筑物电气装置第7-710部分:特殊装置或场所的要求医疗场所》规定。UPS输出屏根据输出各楼层用点需要,设置配电回路,为呼吸机系统、ICU、手术室及各楼层护士站等提供供电回路。

方案优点:

工业级UPS是专为大型用户所设计,其主要应用领域为各种数据处理系统、电信系统、卫星系统、网络系统、医疗设备、安全紧急逃生设备、监控保全系统、各种工厂设备。

工业级UPS,采用先进的IGBT高频切换正弦脉宽调变技术设计,使UPS供电质量好、效率高、热损耗小、噪音低、体积小及寿命长,同时采用模块化设计可降低平均修护时间(MTTR),使维护工作更简便,藉由微处理器的数字化设计,简化复杂的模拟线路及大量减少零件数目,使系统更为安全可靠。人性化设计使工业级UPS为使用者提供了可用性强的高质量电力,为广大信息用户的最理想守护神。