欢迎来到上海驰庆机电科技有限公司官方网站!

仪器设备UPS安全供电方案

需求分析:

随着UPS核心技术发展,整机的性能日趋完善。用户可以根据使用的负载类型(容性负载、阻性负载、感性负载)和实际负载功率,选择类型相匹配和容量合理的UPS单机运行。

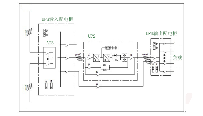
基本配置方案:

单机系统的组成由UPS主机、后备电池组+电池直流断路器、相关的输入、输出配电系统,检修维护配电,应急市电配电等。

方案优点:


1、性价比高:技术完整,整机利用率高,小投入即可完成设计需求;
2、可用性强:UPS系统组成简单,按供电类型可适用于所有保护性负载设备;
3、利用率高:供电负载定量,不必考虑系统的后期扩容,不必使用并机机型的UPS。